Распространенные схемы котельной обвязки в частных домах
Схема обвязки может быть разной, в зависимости от спецификации, конструкции и особенностей системы отопления. Перечислим основные:
- Гравитационная. Данная схема обычно применяется в тех системах, которые работают по принципу обычной циркуляции – естественного движения теплоносителя. В случае с гравитационной схемой батареи и трубопроводы монтируется с уклоном, который способствует циркуляции теплоносителя таким образом, что горячие слои теплоносителя перемещаются вверх, а холодные слои перемещаются вниз.
- Циркуляционная схема. Основана на работе в паре с циркуляционным насосом. В данном случае перемещение жидкости теплоносителя реализуется в принудительном порядке, что обеспечивает более эффективную и стабильную работу всей системы отопления. Наиболее распространенный вариант схемы обвязки.
- Коллекторная. Данная схема основана на создании подключения котельной установки к специальному коллектору, который питает предусмотренные линии отопительной системы. Используется для сложных отопительных систем, например, состоящих из теплых полов и радиаторов.
- Аварийная. Данная схема реализуется на случаи аварийных отключений сети электроснабжения. Энергозависимые котлы при отключении электричества свою работу прекращают. Но если в доме предусмотрена аварийная схема, то оборудование продолжить генерировать тепло по принципу циркуляции естественного типа.
Выбор типа разводки
Отопление газом допускает любой тип разводки. Выбирают схему исходя из площади дома, этажности, удобства и возможностей, в том числе и финансовых.
Разводка наряду с площадью определяет мощность котла и необходимость в том или ином электрическом оборудовании.
Тип разводки
Выделяют 3 варианта: однотрубная, двухтрубная и лучевая.
- Однотрубная схема самая простая. Одна труба последовательно подводится к каждому радиатору на своем «пути» и возвращается к котлу. Здесь теплоноситель нагревается и цикл повторяется. Подходит для небольших зданий и технических построек.
- Двухтрубная – одна труба идет от батареи к батарее и несет горячую воду. Вторая труба в обратном направлении отводит от радиаторов остывший теплоноситель. Такая схема обеспечивает более равномерный нагрев всего контура и может обслуживать большую площадь. Использование кранов облегчает регулировку. Система применяется для обогрева жилых домов и дач.
- Лучевая – здесь нагретый теплоноситель сначала попадает в коллектор, а отсюда по индивидуальной трубе к каждому радиатору подает горячую воду. Такая схема позволяет не просто равномерно нагревать очень большую площадь, но и в произвольном порядке отапливать отдельные помещения, нагревать до разной температуры. Монтаж очень дорог, так как требует укладки большого количества труб и очень точной настройки.
Циркуляция воды
В простых системах можно добиться того, чтобы вода шла самотеком от одной батарее к другой. В этом случае трубы укладывает под некоторым углом, а в верхней точке системы размещают расширительный бак. Последний компенсирует разницу в давлении. Схема требует точных расчетов. Для «теплого пола» не годится.
Принудительная – перемещение теплоносителя обеспечивает электронасос. Это дороже, но зато решает все проблемы с большим количеством труб и сложной конфигурацией трубопровода.
Вертикальная и горизонтальная
Горизонтальная – подающая и отводящая трубы расположены горизонтально. В одноэтажных зданиях ставят именно этот вариант, так как он очень прост и позволяет обходиться без насоса.
Вертикальная – отопительные радиаторы делят на своего рода секции, например, вдоль одной стены. К секции подводится вертикальная труба, по ней подается горячая вода. Отводится тоже через вертикальный сток. Такая схема выполняется в многоквартирных и многоэтажных зданиях.
Вертикальная разводка бывает только принудительной. Здесь обязательно нужен циркуляционный насос для перекачки воды.
Схемы обвязки
Существует две схемы обвязки, которые сегодня используются чаще всего.
- Однотрубная.
- Двухтрубная.
Однотрубная схема
Как было сказано выше, это самая простая и дешевая обвязка котла, в которой используется минимальное количество материалов. Схема ее такова:
- Котел, установленный в помещении, соединен с радиаторами отопления трубой, которая отходит от него в горизонтальной плоскости, чаще всего по уровню пола. Иногда проектируется проводка в теле пола, так называемая скрытая проводка.
- Здесь используется один контур, который схематично представляет собой кольцо.
- Радиаторы отопления могут соединяться последовательно от прибора к прибору. Скажем прямо, не самая лучшая схема, потому что малоэффективная.
- Второй вариант – «Ленинградка». Здесь совершенно другой подход. От котла отводится труба, которая проходит по всем комнатам, возвращаясь к отопительному агрегату. При этом радиаторы врезаются параллельно контуру, но последовательно между собой. Более эффективный вариант.
Оба варианта чаще всего используются в одноэтажном домостроении. Но если установить в систему циркуляционный насос, то схема может быть использована и в многоэтажных домах.
Двухтрубная схема
Двухтрубная
Это более затратная схема, в которой подающий контур выходит вверх (он называется стояком) и проходит под потолком или по чердачному помещению. От него к каждому радиатору спускается труба. А вот обратный контур располагается у пола, к нему от каждой батареи врезается патрубок, проводящий охлажденный теплоноситель. Именно такая схема обвязки позволяет распределить теплоноситель по всем помещениям равномерно.
Здесь, как и в случае с однотрубным вариантом, можно установить насос. Но, как показывает практика, в малоэтажном строительстве неплохо работает схема с естественной циркуляцией теплоносителя, что позволяет неплохо сэкономить на потреблении электроэнергии.
Схема с циркуляционным насосом
Варианты обвязки

Устройство настенного котла с закрытой камерой сгорания
Выбор схемы обвязки, оптимально подходящей для системы заданной конфигурации, напрямую зависит от конкретного исполнения приобретенного образца котельного оборудования. По способу размещения в пределах выбранного для него помещения и оформлению подводки эти агрегаты делятся на следующие классы:
- типовые напольные котлы;
- облегченные (компактные) настенные устройства.
Основное требование к монтажу агрегатов, устанавливаемых на пол, состоит в запрете врезки их рабочих патрубков в верхний участок разводки трубопровода.
В случае нарушения этого правила при обвязке напольного котла в системах, не оборудованных воздушными клапанами, появятся очень опасные образования (пробки). Для снижения вероятности их появления при отсутствии клапанов труба, в которую врезается котел, должна располагаться строго вертикально и иметь в верхней части специальный расширительный бачок.

Схему обвязки следует ориентировать на равномерность поставки тепла ко всем приборам
В нижней зоне агрегатов всех категорий предусматриваются автоматические устройства, обеспечивающие их надежное подключение к отопительной магистрали. В отличие от устанавливаемого на полу котла, в его настенных аналогах уже предусмотрен механизм расширения, исключающий образование пробок. При рассмотрении схем обвязки котельных для таких систем нужно иметь в виду, что достоинство настенных моделей – малый вес и не слишком большие габариты – одновременно являются и их недостатком. Связано это с тем, что компактные агрегаты от DWG, например, ограничены по своим энергетическим возможностям. Это значит, что заявленной этим производителем мощности хватает для отопления строений площадью не более 100 квадратных метров. Поэтому эти устройства пользуются особой популярностью у владельцев городских квартир.
Отличительной особенностью является наличие двух исполнений, различающихся своей комплектацией. В состав полного набора оборудования включена большая часть элементов обвязки, а в неполной комплектации не хватает некоторых узлов, которые докупаются пользователем самостоятельно.
Схема обвязки газового котла с бойлером
Основной патрубок теплообменника (дополнительного) соединяется с водопроводной системой, 2-й патрубок подсоединяется к нагревательному оборудованию. Электробойлер со смесителями соединяется при помощи трубопровода.
Предлагаемая схема обвязки особенно выгодна в следующих случаях.
Всегда имеется ГВС требуемой температуры, которая поддерживается встроенным в агрегате специальным нагревателем.
Схема обвязки котла с бойлером
- Стабильность и качество подачи ГВС, но при условии, что бойлер подобран правильно относительно объема.
- Повышается экономия на затратах топлива, поскольку вода в прибор поступает подогретой.
- Отсутствие перебоев в работе отопительной системе.
ВАЖНО! Организовать отопительную систему можно различными способами, но вне зависимости от выбранного варианта все работы должны быть произведены с учетом требований опытным специалистами. С особой ответственностью. Необходимо подойти к решению вопроса выбора газового котла относительно мощности, способа установки, других параметров
Необходимо подойти к решению вопроса выбора газового котла относительно мощности, способа установки, других параметров
С особой ответственностью. Необходимо подойти к решению вопроса выбора газового котла относительно мощности, способа установки, других параметров.
Что касается теплоносителя, то подойдет для использования вода или антифриз. В первом случае потребуется обязательно установить фильтр грубой очистки на участке трубопровода, где соединяется водопроводная труба с отопительной системой.
Если вы остановите выбор в пользу двухконтурного газового прибора, доверите процесс его установки и выполнение обвязки опытным специалистам, то в процессе эксплуатации системы отопления не придется столкнуться с такими неприятностями, как: нехватка ГВС, образование протечек/утечек теплоносителя, сбои в работе, некачественное отопление.
Поэтому не экономьте, обращайтесь к специалистам, силами которых все будет выполнено быстро, качественно, благодаря чему отопительная система в вашем доме многие годы будет радовать стабильностью, надежностью, экономичностью эксплуатации.
Вы приобрели новый отопительный агрегат, намереваясь самостоятельно установить и подключить к теплосети частного дома. Монтаж и обвязка котла выполняется различными способами, зависящими от используемого энергоносителя, типа трубной разводки и наличия дополнительного оборудования:
- буферной емкости;
- бойлера косвенного нагрева;
- второго теплогенератора.
Чтобы помочь вам правильно обвязать котел с системой отопления своими руками, предлагаем рассмотреть существующие варианты подключения, затем выбрать подходящую схему.
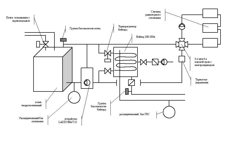
Обвязка газового котла с бойлером косвенного нагрева
Для того, чтобы подсоединить бойлер косвенного нагрева к газовому котлу, его конструкцией предусмотрен температурный датчик, помещенный в бак.
Для того, чтобы бойлер функционировал вместе с отопительным агрегатом, который снабжен контуром горячей воды, применяется предохранительный клапан. При помощи его распределяется поток нагретого теплоносителя между основным контуром отопления и вспомогательным контуром горячего водоснабжения.
Управление трехходовым клапаном осуществляется по сигналам, которые поступают от термостата, вмонтированного в водонагреватель. Когда вода в бойлере охлаждается ниже заданной величины, термостат включает клапан, которые направляет поток теплоносителя из отопительного трубопровода в контур ГВС. Термостат осуществляет переключение клапана в первоначальное состояние при достижении температуры воды в баке выше указанного значения. При этом поток теплоносителя движется в отопительную магистраль. В теплое время года происходит перенаправление потока, а управление режимом горения котла. Когда температура воды в бойлере снижается, термостат при помощи трехходового клапана «зажигает» основную горелку устройства, а при ее повышении подача газа на горелку прекращается.
Подобная схема станет отличным вариантом для газовых котлов, которые снабжены циркуляционным насосом и автоматикой. В таких ситуациях управление клапаном может выполнять сам котел по команде, которую получает от терморегулятора водонагревателя.
Осуществляя подключение бойлера к одноконтурному котлу, используется схема с двумя циркуляционными насосами. Подобный способ подсоединения по сути может заменить и схему с трехходовым датчиком. Отличительной особенностью такого способа подключения является разделение потоков теплоносителя по разным трубопроводам с использованием насосов. Контур горячего водоснабжения также имеет более высокий приоритет перед отопительным контуром, однако он достигается благодаря четко выстроенному алгоритму включения.
Поочередное включение центробежных насосов происходит по сигналам термостата, который располагается в баке.
Схема обвязки газового котла: Обзор и инструкция +Видео
При обустройстве частного дома, особое внимание необходимо уделить монтажу системы отопления. Всё чаще сегодня устанавливают газовые котлы. От того, насколько качественное выбрано оборудование и насколько грамотно проведены работы по его установке, зависит комфортное проживание семьи
От того, насколько качественное выбрано оборудование и насколько грамотно проведены работы по его установке, зависит комфортное проживание семьи.
Профессиональный монтаж подразумевает также правильную обвязку газового котла, защищающую систему отопления от неравномерных нагрузок, и обеспечивающую рациональный прогрев всех помещений в доме. Кроме того, правильная обвязка газового котла гарантирует долгий срок службы всего оборудования.
Что такое обвязка котла
Говоря об обвязке газового котла, подразумевают всю систему отопления (механизмы и сами трубы), кроме радиаторов.
Отопительное газовое оборудование при неправильной установке несет в себе опасность возгорания или взрыва. Если вы недостаточно уверены в своих способностях, доверьте обвязку газового котла специалисту.
Выделим основные функции обвязки:
- — поддерживает постоянное давления теплоносителя в отопительной системе;
- — Удаляет воздух, препятствующий циркуляции воды;
- — Очищает теплоноситель от вредных примесей, ухудшающих работу оборудования;
- — путем подключения в систему бойлера, происходит накопление горячей воды.
Элементы обвязки газового котла:
Схемы обвязки газового котла отопления
Выбор способа обвязки зависит от многих факторов: открытый или закрытый режим циркуляции, однотрубная или двухтрубная разводка сети, наличие дополнительных контуров, будут ли устанавливаться теплые полы и другое.
Выбирайте только качественное оборудование для обвязки котла. Оно обойдется вам в разы дешевле, чем постоянный ремонт системы отопления.
Обвязка газового котла с естественной циркуляцией
Считается достаточно простой, ее можно смонтировать своими руками. В этой системе теплоноситель перемещается под уклоном подачи исключительно по законам физики. Нагретая вода расширяется, становясь меньше по плотности и весу, поднимается вверх по системе. Ее место занимает холодная вода, которая тоже начинает нагреваться, таким образом происходит непрерывный процесс движения.
Обвязка котла будет стоить недорого, так как никакие дополнительные приборы докупать не нужно. Также эта система проста в эксплуатации, поломки можно устранить самостоятельно. Еще одно приятное преимущество – работа системы не зависит от электроснабжения, поэтому ей не страшны сбои в электричестве или внезапные отключения.
Гравитационную схему обвязки можно использовать только для напольных котлов. В настенных котлах принцип естественной циркуляции невозможно реализовать из-за маленького диаметра подключения и небольшого теплообменника.
В качестве приборов отопления для данной системы больше подходят чугунные радиаторы. В алюминиевых радиаторах проходное сечение меньше, что затрудняет циркуляцию жидкости.
Самый главный минус этой схемы – ее можно использовать только для дома небольшой площади до 100 кв. м. Также она подходит только для одноконтурных котлов. Многих смущают трубы над полом или потолком, спрятать их довольно таки сложно, а интерьер они уж точно не украшают.
Обвязка газового котла с принудительной циркуляцией
Такая схема обвязки также называется системой закрытого типа. Она считается более эффективной, хотя и стоит дороже. В данной системе теплоноситель движется принудительно при помощи циркуляционного насоса. Трубы имеют меньший диаметр, чем в первой системе, поэтому их легче скрыть в интерьере. Данную обвязку можно использовать как для настенных, так и для напольных котлов.
Обвязка котла при закрытом типе включает ряд обязательных элементов:
- -расширительный бачок, предназначенный для компенсации давления в системе;
- -циркуляционный насос для перекачивания теплоносителя;
- — группа безопасности котла, состоящая из корпуса, термоманометра, предохранительного клапана, воздухоотводчика.
Все установленные приборы требуют регулярного обслуживания, чтотакже делает даннуюсистему дороже.
Так как принудительное отопление является энергозависимым, нужно смонтировать его таким образом, чтобы при отключении электричества система переключалась в режим гравитационной циркуляции.
Схемы
Как правильно подключить котел к отопительному контуру и организовать нагрев горячей воды (если прибор используется для приготовления ГВС)?
Вот несколько примеров того, как могут быть организованы горячее водоснабжение и отопление в доме.
Простейшая схема подключения газового котла (настенного или напольного) для нужд отопления.
Здесь реализована двухтрубная тупиковая схема. Отопительные приборы подключены между розливами. Ближние из них будут пропускать основной объем теплоносителя, а дальние станут замерзать, поэтому система требует балансировки (дросселирования подводок ближних к котлу батарей).
Принципиальная схема подключения двухконтурного газового котла. Для приготовления ГВС используется отдельный теплообменник.
Подключение двухконтурного газового котла к системе отопления и водоснабжения.
Реализация ГВС предельно проста: холодная вода проходит теплообменник котла и разводится по сантехническим приборам.
Подключение двухконтурного котла к отоплению реализовано куда интереснее:
- Малый контур с циркуляцией, которую обеспечивает встроенный в котел насос, замыкает его теплообменник с гидрострелкой;
- После гидрострелки выполнена коллекторная разводка на 6 независимых контуров: 2 с классическими секционными радиаторами и 4 контура теплого пола. При этом к одной паре гребенок теплого пола подключается по 2 контура;
- Синхронизация контуров с высокой и низкой температурой обеспечена рециркуляцией теплоносителя в кольцах водяного теплого пола.
Схема с одноконтурным котлом, бойлером косвенного нагрева, конвекционным отоплением и теплым полом.
Организация ГВС в частном доме на основе одноконтурного котла. Для приготовления горячей воды используется бойлер косвенного нагрева. Теплоноситель отдает часть энергии его теплообменнику.
Низкотемпературное внутрипольное отопление и здесь реализовано схемой с трехходовым клапаном и рециркуляцией.
Летом вода циркулирует только через котел и бойлер.
Классическая гравитационная система. Гидравлический напор в ней равен перепаду высоты H между точками с равной температурой воды в теплообменнике котла и отопительных приборах.
Схема с теплоаккумулятором и твердотопливным котлом.
При растопке котел работает на полной мощности и греет воду в баке. При его простое вода циркулирует между теплоаккумулятором и отопительными приборами. Регулируемую температуру радиаторов и здесь обеспечивает трехходовой кран с термостатом: они вовлекают часть воды или антифриза с обратки на второй круг циркуляции.
Как сделать газовое отопление частного дома своими руками
Монтаж автономного отопления своими руками вполне по силам человеку, имеющему навыки подобных работ
Подробно рассмотрены различные схемы монтажа, уделено внимание отдельным деталям
Самостоятельно можно выполнить все работы по монтажу системы отопления дома, кроме:
- врезки системы отопления дома в газовую сеть;
- проектирования газового отопления дома.
Врезку и проектирование выполняют только специализированные организации, имеющие лицензии.
Порядок работ
Принцип работы водяного отопления следующий: вода, нагретая газовым котлом, естественным или принудительным образом циркулирует по трубопроводам, отдавая помещениям тепло. Оптимальная схема отопления двухэтажного частного дома включает устройство системы с теплыми полами на первом этаже и радиаторного отопления на втором этаже. Циркуляция теплоносителя может быть естественной (самотечной) или принудительной (циркуляционным насосом).
Рассмотрим порядок монтажа автономного газового отопления на примере 2-ух этажного дома:
- монтаж котла в котельной на первом этаже;
- монтаж группы безопасности, расширительного бака, циркуляционного насоса
- установка насосно-смесительного узла для теплых полов для циркуляции теплоносителя нужной температуры;
- установка коллектора для теплого пола;
- укладка теплого пола (спецификацию материалов и порядок работы можно найти в интернете);
- установка радиаторов и подключение их к коллектору во всех помещениях второго этажа;
- по окончании полного монтажа отопления делается заливка бетоном теплого пола.
Схемы отопления частного дома с газовым котлом могут быть двух типов:
1. Одноконтурная схема отопления частного дома с газовым котлом (замкнутая, рассчитанная только на обогрев помещений)
2. Двухконтурная схема с использованием специального котла (одновременно отопление и нагрев водопроводной воды)
Схемы разводки автономного отопления
Разводка отопления от газового котла основана на нескольких типовых схемах отопления, которые отличаются по типу циркуляции теплоносителя (обычно воды) и по методам разводки трубопроводов. Различают следующие виды монтажа отопления:
- Однотрубная разводка отопления, в которой трубы закольцованы, а радиаторы расположены последовательно. Теплоноситель, выходя из котла, проходит каждый радиатор по очереди. Температура теплоносителя по мере движения снижается. Примитивна и несовершенна, поскольку температура теплоносителя к концу цикла падает.
- Система «ленинградка» с выделенными байпасами радиаторами является промежуточной и позволяет устранить часть проблем однотрубной схемы;
- Усовершенствованная система «ленинградка» с запорными и балансировочными вентилями;
- Двухтрубная разводка представляет параллельно друг другу идущие трубы подачи и обратки. Позволяет отработавший в радиаторе теплоноситель возвращать для подогрева в котел. Подача теплоносителя к радиатора по такой схеме происходит без потерь тепла.
- Лучевая (коллекторная) разводка распределяет собранный теплоноситель по отдельным радиаторам. Схема сложная, используется нечасто.
Схемы отопления 2-х этажного частного дома могут быть следующие:
1. Система отопления открытого типа
Расширительный бачок — открытая емкость с входным патрубком, подключенным к стояку подачи. Он устанавливается в самой высокой точке системы отопления — теплоноситель не переливается наружу, а расширительный бачок дополнительно выполняет роль воздухоотводчика.
Схема автономного газового отопления открытого типа
2. Система отопления закрытого типа
В системе устанавливается герметичный расширительный бачок, разделенный эластичной мембраной на водяную и воздушную камеры. При температурном расширении излишки теплоносителя попадают в водную камеру бачка. Давление в воздушной камере возрастает, и при снижении температуры давлением теплоноситель возвращается в трубопроводы. Бачок может быть установлен в любой точке, но обычно его монтируют рядом с котлом на трубе обратки. Устанавливается предохранительный клапан сброса давления.
Схема с естественной и принудительной рециркуляцией, которые используются при отоплении двухэтажного частного дома
Как же действует открытая система отопления
Чтобы запустить систему, нет необходимости устанавливать насос. Теплоносители постоянно находятся в замкнутой системе, поэтому нет никаких потерь. Монтаж системы отопления настолько прост, что не требует специальных навыков.
Система отопления открытого типа
Каковы же главные части системы?
- Газовый или твердотопливный котел. Потребитель для себя может выбрать оптимальный вариант, отвечающий желаемым требованиям;
- Радиаторы отопления. Можно сделать свой выбор как в пользу чугунного, так и стального;
- Расширительный бачок из стали;
- Трубы.
Как же работает система отопления открытого типа?
Первым делом идет подогрев воды в котле. Затем горячая вода под напором поступает в трубы и достигает зоны низкого давления. После того, как горячая вода совершит полный водоворот и отдаст тепло, она возвращается в начальную точку – котел. В связи с тем, что под действием высоких температур вода расширяется, необходим в системе расширительный бак. Он выполняет роль компенсатора лишнего объема воды. Бак является предметом, который запаян не герметично. Для облегчения запуска системы отопления необходимо установить врезной кран. С его помощью из системы удаляется воздух. Принцип работы открытой системы отопления делят на два этапа:
- «Подача». Вода нагревается, поступает по трубам в радиаторы и обогревает помещение;
- «Обработка». Остывшая вода из радиаторов по трубам возвращается в котел.
Особенности обустройства открытой системы отопления:
Обязательно располагайте расширительный бак выше уровня остальных приборов системы отопления;
В качестве теплоносителя выберите воду, а не антифриз;Поскольку вода при нагревании способна испаряться, важно контролировать ее уровень в котле и вовремя пополнять запасы
Схемы обвязки котла отопления при различных видах циркуляции и контурах
Это упрощает процесс чистки фильтра и повышает эффективность его работы. А уже с него, через запорную арматуру, разводится по комнатам. Вид отопительной системы. Сочленение труб производится при помощи фитингов и паяльника.
Бойлер косвенного нагрева. Минимальная температура теплоносителя увеличивает срок службы мембраны бачка; Отсутствие турбулентностей от крыльчатки насоса тоже благотворно сказывается на ресурсе мембраны.
Функция гидрострелки — синхронизация работы нескольких контуров с разной температурой теплоносителя например, радиаторов и теплого пола. В зависимости от вида котла, такую работу можно выполнить самостоятельно или пригласить профессионалов.
Данный элемент является основой всей системы, которая будет выполняться в дальнейшем.
Некоторые решения, как использование буферной емкости, двух параллельно подключенных котлов, требует установки сразу двух модулей циркуляционного оборудования. Коллектор — используется при одновременном подключении теплых полов и радиаторов.
Заключение Разумеется, в небольшой по объему статье мы рассмотрели далеко не все возможные схемы подключения котлов и их обвязки. Но и этого достаточно, чтобы создать эффективно работающую отопительную систему.
Закрытая система оборудуется мембранным баком, расположенным на одном уровне с котлом. Отопительный контур.
Схема обвязки котла. Схема подключения электродного котла

Нюансы обвязки
Несмотря на то, что обвязка подбирается индивидуально, есть несколько общих положений, которых нужно придерживаться:
- Котел для схем с естественной циркуляцией отопления устанавливают ниже уровня радиаторов.
- Основание для установки напольных агрегатов должно быть из негорючих материалов.
- Помещения котельных оснащаются вентиляцией и освещением.
- Обвязку котлоагрегата выполняют с включением коаксиального дымохода.
- После сборки и установки агрегата и дымовентиляционных систем устанавливают группу безопасности: контрольный манометр, клапан для сброса давления и далее воздухоотводчик.
- Расширительный бак устанавливают между гидрострелкой и котлоагрегатом.
Подключение настенного котла
Этот тип котлоагрегата позволяет выполнить установку на стене в кухне. Конструкционно он выполнен таким образом, что необходимая обвязка уже осуществлена заводом-изготовителем, а элементы ее поставляется в комплекте. В зависимости от разновидности агрегата, они могут быть одно или двухконтурные, поэтому число труб для обвязки может отличаться.
Обвязка настенного газового котла
Алгоритм обвязки двухконтурного газового котла:
- Удаляют заглушки с патрубков.
- Устанавливают сетчатый фильтр на обратке, для удаления грязи и взвешенных веществ.
- Устанавливают фильтр очистки воды от солей жесткости, его можно установить на общем вводе водопроводной воды.
- При обвязке настенного газового котла устанавливают запорно-регулирующую арматуру с разъемными соединениями, например, «американки».
- Патрубки холодной воды, располагаются с левой стороны относительно центра котла, а горячей – с правой.
- Выполняют подключение котла к газовой магистрали с привлечением аттестованного специалиста, окончательный допуск котла будет выдаваться представителем горгаза, после пробного пуска котельного оборудования.
- При обвязке двухконтурного газового котла уплотнения резьбовых газовых соединений выполняют только паклей.
- Устанавливают специальный фильтр на кране-отсекателе газа.
- Котел подключают к газовой магистрали гофрированным шлангом и накидной гайки с паранитовой прокладкой.
Подключение напольного газового котла
Эта схема требует отдельного помещения для размещения котла, поскольку напольные модели крупногабаритные и зачастую имеют открытую конструкцию топки, работающую с естественной циркуляцией по газовоздушному тракту. Также в схему включают насос для циркуляции теплоносителя, особенно для обвязки двухконтурного газового котла и для многопланового уровня отопления: этажность, разные виды отопления – радиаторная и «теплый пол».
Схема для двухконтурного нагрева (отопление и ГВС) состоит из 5 труб: 1- газ, 4- водяной теплоноситель. Первая подключается к горелочному устройству шаровым краном.
Схема подключения водяного теплоносителя при обвязке напольного газового котла:
- Вход бойлера отопления;
- выход бойлера отопления;
- вход теплообменника ГВС;
- выход теплообменника ГВС.
Распределение потоков воды автоматическое, выполняется трехходовым краном, гидравлической стрелкой либо балансировочными кранами.
Для обвязки напольного газового котла с разветвленными сетями отопления, и большой протяженности, рекомендуется обвязывать 2 коллектора, с автономным насосом, например, один для низкотемпературного теплоносителя до 50 С системы «теплый пол», а другой до 90 С для обычных радиаторов.
Для снижения температуры коллектор может укомплектовываться смесителем или трехходовым краном с сервоприводом, установленным между подачей и обраткой на гребенке. Датчики позволяют устанавливать различную температуру в контурах.
Таким образом, для того чтобы правильно обвязать котел потребуется не только опыт монтажных работ, но и четкое выполнение государственных правил эксплуатации и требований завода-изготовителя.




































